差分放大电路又叫差动放大电路,它具有电路对称性,可以稳定工作点,因此,差分电路已成为模拟集成电路中放大电路的主要形式。电子管差分放大器与晶体管差分放大器原理差不多,其基本电路如图所示。

当两个电子管的特性一致时,两管的屏流相等,两个输出端的电压幅值相等,相位相反。由于阴极电阻R5的作用,在电子管的栅极输入信号时,一个管子屏流的增加必然导致另一个管子屏流的减少,并且增加量与减少量相等,而输出电压则是二者之差,这正是差分电路名称的由来。
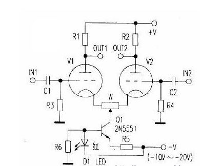
但当电子管的工作点选择不当时,仍可能出现一个管子的增加量不等于另一个管子减小量的情况,即放大器出现了失真。当双端输出时,失真被抵销一大部分,而单端输出时,失真并不能被抵销,与单管放大器(工作点相同)差不多。电子管差分放大电路对管子的配对要求也比较高,两管一致性越好,电路性能越好。此外还与阴极电阻R5有关,R5越大,电路性能越好。但阴极电阻大,相应要求负电源电压高。例如《电子报》2006年24期《电子管差分放大电路》一文阴极电阻高达68kΩ,若每管屏流为1mA,则负电源应达-134V)(栅负压-2V)功耗也增加。为此,也可采用在阴极电路接入恒流源的方法,如下图所示,但又增加了电路的复杂性,恒流源除可采用晶体管,也可采用恒流二极管或电子管,此时,阴极负电压只需10~20V。

在采用阴极电阻的情况下,电阻大小可用下式计算:
R5=|VS|+|VG|/2I式中VS为阴极负电压,VG为栅负压,I为单管屏极电流。当|VS||VG|时,可按R5=VS2/2I选取电阻。当电阻接入电路后,其直流负反馈作用可自动提供适宜的栅负压稳定工作点(工作点可能与原选值略有差异,但不影响正常工作)。
较之单管放大器,电子管差分放大器有如下优点:
1.省去了阴极旁路电路,电路频响可至OHz,成为直流放大器,但高端频响不变。
2.具有高的共模抑制能力,对共模干扰、噪声及电源电压变化不敏感。
3.工作点十分稳定,阴极负电压越高,工作点越稳定。
4.输入、输出均可选择单端、双端任意搭配,十分灵活。如可实现单端输入,双端输出,且输出大小相等、相位相反的电压。
但同时也存在固有缺陷:
1.多用了一倍的电子管及元件,且选管配对要求高。
2.必须另设一组单独的较高质量阴极负电源。若负电源质量不高,反而引入干扰和噪声。
3.单端输入、单端输出时的尖真与单管放大器差不多,而其放大倍数减少一半。
通常,音频放大器并不需要放大直流信号,其输入、输出端大都为电容耦合,工作点轻微变动并不影响交流放大。同时,工作中的共模干扰也很少,加之又存在上述三个固有缺陷,决定了电子管差分放大电路在音频领域中应用并不很多。特别是一般前级放大器,根本没有必要采用差分放大器。当然,音响发烧进行试验及追求完美另当别论。电子管差分放大器在音频电路中应用主要有两个方面:一是作为平衡输入的前级放大器,以配合线路平衡传输时要求的双端输入及对共模干扰的抑制。二是作为末级推挽功放的倒相推动级,由于差分放大器双端输出的是相位相反的音频信号,故可通过电容耦合直接推动末级推挽功率电子管,较之常见的分负载倒相或变压器倒相有更好的性能。另外,电路上图、下图中的电位器是在两管特性不太一致时调平衡之用,以保证输入为零时双端输出为零。用于交流放大时,两管屏流的轻微不平衡不影响正常工作,此电位器可省去。也可在每个管子的阴极串一小电阻再接阴极电阻上,以提供适量的本级负反馈。