地震报警器可以监测地震发生,并且及时报警的装置,为人们在地震发生时提供警示,大大地加大我们从地震中逃出的概率。下面将介绍一款家用地震监测装置。
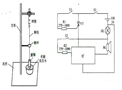
该家用地震报警装置电路由触发控制电路和声光报警电路组成,如图所示。触发控制电路由触发开关Sl、S2、电阻器Rl、R2和晶闸管VT组成。声光报警电路由指示灯HL、音效集成电路IC和扬声器BL组成。触发开关S2是由铜环和重锤与铜线构成的动合开关,用它来检测地震横波;S1是由重锤和盆内的水银 (或盐水)构成动合开关,它用来检测地震纵波。S1和S2组成检测装置。

使用时,将检测装置安装在室内墙壁上或窗台上,若有地震活动,纵波先传到地面,重锤产生垂直震动并与水银 (或盐水)接触 (即Sl接通),使VT受触发而导通,IC通电工作,BL发出短促的警报声,同时HL点亮。横波传到地面,重锤产生水平位移,使重锤铜线与铜环相接触 (即S2接通),IC受触发而改变报警声。
调整Rl的阻值,可以改变VT触发(触发(是个特殊的存储过程,它的执行不是由程序调用,也不是手工启动,而是由事件来触发,比如当对一个表进行操作时就会激活它执行。)导通的灵敏度,从而改变纵波测试的灵敏度。调整R2的阻值,可以改变lC触发的灵敏度,从而改变横波测试的灵敏度 (纵波和横波测试的灵敏度均不宜太高,以免误报)。
元器件选择
Rl和R2选用1/4W金属膜电阻器或碳膜电阻器。
VT选用MCRlO0-6或BTl69型晶闸管。
IC选用KD9561型音效集成电路。
BL选用0.25W、8Ω的微型电动式扬声器。
HL选用3.8V红色指示灯。
S3选用微型单极拨动式开关。
重锤线使用Φ0.2mm、长0.5-1m的铜线,铜环孔径为们Φ1.5mm,铜环与重锤的间距为10cm。